行业知识

PLC定时器详解及案例分析

2024-10-09 08:00:57 爱游戏体育在线注册,爱游戏体育(中国)

PLC定时器详解及案例分析

一、定时器的分类

PLC的定时器可分为两大类,功能定时器和定时器线圈指令。两者之间的区别在于功能定时器可以监控剩余时间,而定时器线圈指令不可监控剩余时间,可以认为定时器线圈指令是功能定时器的缩水版,更为省事。而不管是功能定时器还是定时器线圈指令,又都可分为五类:

1.S_PULSE:脉冲定时器(缩写:SP)

2.S_PEXT:扩展脉冲定时器(缩写:SE)

3.S_ODT:接通延时定时器(缩写:SD)

4.S_ODTS:保持型接通延时定时器(缩写:SS)

5.S_OFFDT:断电延时定时器(缩写:SF)

图片关键词

二、功能定时器说明

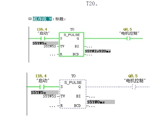
详解:如图所示,以S_PULSE为例(五种定时器都一致,只是功能不同),在S_PULSE脉冲定时器中,有6个引脚,其中S表示启动信号,TV为设定值,R为复位信号,Q表示输出,BI与BCD都是显示当前值剩余的时间(倒计时)。其中需要注意的是TV设定值的格式,在PLC300中,他的格式为:S5T#?H?M?S?MS,表示XX小时XX分钟XX秒XX毫秒,例如S5T#1H2M3S4MS,表示为一小时两分3秒4毫秒。当然,我们也可以直接定义120秒,他会自动转换为两分钟。还有就是,TV的最大设定时间是9990秒(BCD码),也就是2小时46分30秒。

图片关键词

1、S_PULSE:脉冲定时器

应用:当S启动信号闭合后,定时器常开吸合,Q得电输出,定时器开始计时,当设定时间结束后,定时器常开常闭转换,输出Q断电。PS:在定时器闭合的任一时段,只要S触发点断开,定时器都会断开,在下次闭合时,重新开始计时。

模拟:如下图,可以看到,当S引脚闭合时,定时器闭合,Q得电输出并开始计时,计时结束后,定时器断开。倒计时结束后,即使S引脚依旧闭合,也会停止输出。这里有一个需要注意的点,定时器的命名规则只能是T开头带数字,例如T20。

图片关键词

2、S_PEXT:扩展脉冲定时器

应用:两者在功能上大致相同,唯一不同的就是脉冲定时器S点需要一直接通定时器才可接通,而扩展脉冲定时器S点只需要接通一次即使立马断开后定时器也会计时工作,直到计时结束后定时器才会断开。

模拟:我们用一个简单的案列进行例,案例要求是当手动启动后,两个输出点进行交替输出,即灯1亮一秒后灯2亮,灯2亮一秒后灯1亮,以此往复循环。如下图。当启动按钮后,定时器1开始输出计时,灯1亮,计时结束后,输出通过下降沿到定时器2,指示灯2得电输出,结束后再输出到一,以达到循环的目的。

图片关键词

但是会发现一个问题,即当S点一直接通的时候,程序无法循环运行。这时我们可通过灯2的输出来锁住启动信号,但这样做也有弊端,即如果输出太多,会影响我们变成,这时可以将启动和停止通过中间继电器的方式进行置位和复位自锁。如下图:

图片关键词

3、S_ODT:接通延时定时器

应用:S_ODT相对较简单,他与S_PULSE脉冲定时器相反,脉冲定时器是S触发后立即输出并开始计时,而接通延时定时器则是S触发后立即计时,计时结束后才开始输出,中间任何时刻S断开后,定时器都会停止计时并清零。

图片关键词

4、S_ODTS:保持型接通延时定时器

应用:顾名思义,他与接通延时定时器功能一致,唯一的区别就是接通延时定时器输入信号断开后输出立即断开,而保持型接通延时定时器触发后不管输入如何动作,都会保持输出。

图片关键词


5、S_OFFDT:断电延时定时器

应用:断电延时定时器与接通延时定时器相反,断电延时定时器信号触发后立马输出。且只要输入信号保持便会一直输出,只有当输入信号断开后,才开始进入倒计时,倒计时结束,输出断开。若倒计时未结束时输入接通,则输出保持。

图片关键词

三、定时器线圈说明

定时器线圈即功能定时器的缩略版,当单纯只需要实现延时功能,不需要用到比较指令,或者不需要将定时器的当前值取出来使用时,即可优先考虑定时器线圈指令。以功能定时器两灯互闪案列为例,我们只需要将功能定时器更换为定时器线圈并设定时间,通过中继转换即可实现同样的功能。如下图:

图片关键词

首页
产品
新闻
联系